携手同行,共创辉煌!
综合新闻
当前位置:首页 > 新闻中心 > 综合新闻

落实智慧管理,推动点滴节水——节水型企业(单位)典型示范案例

发布日期:2022-05-23 来源:中国水协节水委

国家会展中心(上海)有限责任公司

一、单位概况

国家会展中心是由商务部和上海市政府共建的大型会展综合体,由展览场馆、配套商业中心、配套办公楼和配套酒店四大部分构成。国家会展中心可展览面积达60万平方米,单位建筑面积耗水量为3.3/(平方米·天),低于《上海市用水定额(试行)》(沪水务[2019]1408号)中会展中心用水定额先进值3.6/(平方米·天)的标准。


二、节水工作情况

(一)组织制度保障

公司组建节水领导小组和工作小组,建立健全用水管理网络,通过节水管理岗位责任制明确节水管理部门、人员和岗位职责,制定并完善各项管理制度包括《给排水系统设备管理办法》《用水管理制度》《节水管理网络图及岗位责任制》、节水管理考核办法》《抄表管理制度》等。同时建立了完整、规范的用水原始记录和统计台账,严格用水设施设备的日常维护和管理,落实用水情况的监督管理工作。

(二)合同节水+智慧节水

公司以用水托管型的模式开展合同节水管理,将智能水表接入智慧节水管理系统,运用物联网、云计算、大数据等技术对水务信息化系统进行升级改造,实现公司用水的在线监控及精细化管理。通过IoT大数据分析技术,共发现10余处管网漏损和浪费水的行为,并及时进行维修和更换管道,日堵漏量达600立方米,用水、节水管理效率大幅提升。


开挖与修复破损管道

智慧用水管理系统监控总平台


水表二维码管理
数据分析


(三)非常规水源利用

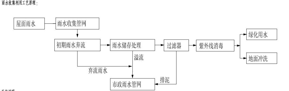
国家会展中心(上海)有限责任公司设有雨水收集利用系统,将展厅屋面初期弃流雨水收集到B0办公楼外侧绿地下方及D0酒店外侧绿地下方的雨水收集池,经沉淀、过滤等处理达到杂用水水质标准后,用于车库冲洗、道路和绿地浇洒,雨水利用量约为8500立方米/年。此外,绿地浇灌均采用微喷等节水灌溉方式。


雨水收集处理工艺流程图


雨水利用控制系统   绿化微喷浇洒


(四)节水宣传教育

国家会展中心(上海)有限责任公司深入开展节水宣传工作,在电子大屏幕中滚动播放节水标语,在主要用水场所和器具处张贴节水标识;定期开展节水宣传主旨活动、专题培训、讲座等活动,提高全体员工的节水意识。


节水宣传与培训

节水宣传

进博会期间,国家会展中心积极响应上海市清瓶行动活动倡议,与上海市供水管理事务中心联合开展了清瓶行动进进博志愿活动,在中央广场和15个展馆通道口张贴清瓶行动宣传标语、宣传海报等,起到了很好的宣传效果,用实际行动引导社会公众养成拒绝浪费半瓶水的良好节水习惯,树立绿色新风尚。


“清瓶行动”进进博会志愿活动

上海明东集装箱码头有限公司(外五码头)

一、单位概况

上海明东集装箱码头有限公司主要从事国际国内航线的集装箱和件杂货装卸、中转、仓储、分送、集装箱清洗及维修、拆装箱、堆存、保管、货运站及港区内运输及相关的技术咨询及提供信息咨询服务,码头建筑面积为49600平方米,单位面积用水量为3.7立方米/(平方米·年),低于《上海市用水定额(试行)》(沪水务〔20191408号)中货运港口先进定额指标3.72立方米/(平方米·年)的标准。

二、节水工作情况

(一)加强节水组织领导

明东集装箱码头长期以来十分重视节水工作,成立了以总经理为组长,有关职能部门负责人为组员的节水工作领导小组,定期召开节水工作会议,研究、讨论和检查企业节水工作落实情况。在用水管理上,能够做到用水记录和统计台帐完整规范,并根据日常巡检和抄表记录进行统计和分析,以便发现和解决用水异常情况。

(二)建设智慧节水管理系统

企业在开展节水型企业建设的过程中,对用水计量水表进行智能化改造,并建设了一套智慧节水管理系统。通过大数据分析,科学地对单位关键区域的用水情况进行统计,并应用多维度的用水分析模型来适应各种实际情况,最终形成用水行为分析报告,辅助企业进行管理决策,有效挖掘节水改造的潜力。


1智慧用水管理系统数据分析页面


2改造后智能水表照片


明东集装箱码头以前的老式机械水表无法及时获取各区域的用水情况,对外包单位的用水监管较弱,导致企业整体用水量居高不下。2021年初建成智慧节水系统后,企业通过实时的数据监控对外包单位用水进行了规范管理,用水量明显下降,日均节水量达100立方米。

(三)喷淋设施节水改造

2020年企业在危险品降温区域开展了节水技术改造,建设了一套降温水收集池,实现了降温水的循环使用,用水效率提升约75%


3危险品场地喷淋设施现场照片

(四)节水型器具改造

企业定期进行内部用水器具巡检,更换老旧、漏损用水器具,同时为进一步提升浴室用水效率,安装了IC打卡取水设备,有效降低浴室的用水单耗,让职工形成了良好的节水习惯。


4淋浴器(左)、浴室的IC打卡设备(右)

(五)营造良好的节水宣传氛围

企业高度重视节水宣传教育工作,通过多种途径开展节水宣传教育培训活动。同时,结合“世界水日”“节水宣传周”等主题系列活动,提倡节水优先,提高职工节水认同感,增强节水责任感。


5节水宣传系列活动

上海岳峰置业开发有限公司(凯德虹口商业中心)

一、单位概况

上海岳峰置业开发有限公司(凯德虹口商业中心)位于上海市西江湾路388号,集购物、餐饮、休闲、娱乐综合性于一体,是北上海规模最大商业综合体。凯德虹口商业中心单位面积用水量为2.2立方米/(平方米·年),低于《上海市用水定额(试行)》(沪水务〔2021129号)中综合零售商场(超大型,面积>10000平方米)通用定额值指标3.2立方米/(平方米·年)的标准。

二、节水工作情况

(一)建立健全节水管理制度

凯德虹口商业中心高度重视节水工作,设定了用水管理岗位责任制,建立了完善的日常用水管理工作机制,严禁擅自关停节水设施的行为,并定期对现场用水设施进行巡检,及时维修漏损管网及设施,做好定期抄表及维修记录,形成了常态化的节水管理机制。

(二)建设智慧节水管理系统

凯德虹口商业中心在节水型企业创建的过程中,对内部用水计量水表进行智能化改造,在原有30块机械水表上加装了智能采集传输设备,并建成一套智慧节水管理系统,实现企业用水的在线监测及动态化分析管理。通过智慧节水系统,企业将单位的用水定额(计划)分解到各楼宇的用水定额(计划),积极落实三级管理网络,对用水进行高效率地管理,提升了企业用水的精细化管理水平。


1智慧用水管理系统首页展示图

2设备采集箱现场照片

(三)营造良好的节水宣传氛围

凯德虹口商业中心结合“世界水日”“全国节约用水宣传周”积极开展各项节水宣传主题活动,动员单位职工积极参与节水、护水志愿活动,同时向商场商户分发节水宣传材料,向社会群众宣传节水爱水知识。同时,积极发挥新媒体作用,在微信群内普及节水知识、宣传节水经验做法、推广节水技术。


3对商户开展节水宣传活动

此外,企业还在在卫生间、走廊等主要场所,张贴节水宣传海报、节水宣传标语等,提升职工节水意识,营造良好的节水氛围。


4张贴节水宣传海报

作者:鲁达明

Baidu
map