携手同行,共创辉煌!
综合新闻
当前位置:首页 > 新闻中心 > 综合新闻

临港新片区污水资源化利用实践案例——临港污水处理厂中水回用

发布日期:2022-05-19 来源:中国水协节水委

临港新片区,紧紧围绕“节水优先、空间均衡、系统治理、两手发力”的治水方针,深入贯彻和响应国家及上海市的节约用水政策,并结合区域特点积极试点探索城镇污水的资源化利用。

2018年临港新片区投运临港污水处理厂项目,后期将随着开发建设继续提升扩建。目前污水厂已投运的污水处理规模为20万立方米每天;进水以临港地区的生活及工业污水为主,主要处理工艺为A/A/O和深度处理;经若干工艺的处理,出水可稳定满足《城镇污水处理厂污染物排放标准》(GB18918-2002)的一级A标准并排入杭州湾。


临港污水处理厂全貌

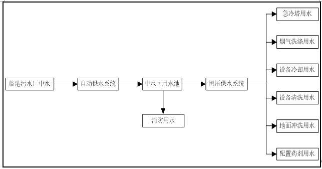
中水用水流程图

因临港污水厂的毗邻企业---上海天汉环境资源有限公司地处供水网络末端且其日常工业用水体量大,故经双方协商,临港污水厂设置专用的中水泵房及输送管线,将消毒后的最终出水作为中水供应给天汉环境,并通过在线仪表实时监控中水中的COD、氨氮、总磷、总氮、pH值等水质指标,保障中水水质的稳定达标;而天汉环境则对中水进行进一步的处理并用于消防、冷却塔、烟气洗涤、设备冷却、设备清洗、地面冲洗和药剂配置等用途。



冷却塔用水
烟气洗涤



设备冷却
药剂配置


经过4年多的中试、试运行和运行,中水利用的供应、处理和使用环节已均趋于成熟和稳定。截止目前为止,临港污水厂的中水资源化利用已累计达140.9万立方米,有效缓解供水网络终端的运行压力和显著降低天汉环境的运行成本,在临港新片区管委会的积极推动下,中水回用政策将进一步为优化临港地区的营商环境、缓解临港地区的用水紧张以及支持临港地区的绿色发展做出应有的贡献。

供稿人:徐国东

Baidu
map