深化水资源利用,对标高要求节水——其他节水型工业企业典型示范案例
案例一:上海申能崇明发电有限公司
一、单位概况
上海申能崇明发电有限公司是申能集团旗下上市公司申能股份有限公司的全资子公司,公司拥有2×424MW(F级)燃气-蒸汽联合循环发电机组。公司取水包括自来水和地表水两种水源,为节约水资源,打造节水型电厂,公司自2018年投运以来,积极采用节水先进技术,陆续开展了多项节水技改。公司通过采用“废水零排放技术”提高了水资源综合利用效率。2021年工业用水重复利用率99.2%,工艺水回用率88.9%。
二、废水零排放工程
公司将全厂废水分质回用,实现了全厂废水零排放的目标。主要将废水分盐浓缩液电解制成次氯酸钠,将次氯酸钠用于厂内循环水系统和水处理膜系统杀菌消毒,实现了厂内废水资源化利用。
2020年,厂内零排放系统累积运行约650小时,处理高盐浓水约6000立方米,生产出次氯酸钠溶液约30立方米。低浓度废水直接回用至公司废水系统,而后进入原水系统再次制备除盐水。2020年,全厂共回收废水18000立方米。

三、循环泵工业水改造
公司在2019年实施了循环泵工业水改造项目,将直流密封工业水改为启动式补充用水,日节水量50立方米。
四、智慧节水技术
2021年该公司建立了智慧用水系统,内部分表全部更换为远传水表,实现了用水的智能化管理。
案例二:日铭电脑配件(上海)有限公司
一、单位概况
日铭电脑配件(上海)有限公司位于上海市金山区亭林镇亭华路88号,主要从事精密电子零部件的生产。公司通过采用中水回用、CNC清洗水回收利用等节水措施,有效提升企业用水效率和节水管理水平,取得显著节水成效。2021年工业用水重复利用率95.6%,工艺水回用率77.84%。
二、纯水机组浓水再利用
公司共有3套纯水机,纯水主要用于精加工环节,产生的一级和二级浓水均回用到厕所冲厕使用,日节水量约200立方米。
三、中水回收利用
该公司将湿抛研磨废水和清洗废水回收到污水处理站后经处理再回用至纯水机再产纯水和车间前道自来水清洗环节,日节水量达500立方米。

案例三:上海空间电源研究所
一、单位概况
上海空间电源研究所是中国航天科技集团单位第八研究院下所属的空间电源专业研究所,从事航天相关电源系统和关键单机的研发制造和试验,2021年企业用水重复利用率为88.5%。
二、纯水机组浓水回用
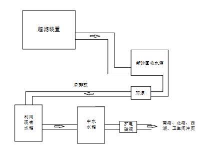
目前该厂纯水机组每月排放浓水近千立方米,通过对纯水机组的节水技改,将浓水回收后补充至厂区景观湖中(南北湖),并计划待西湖建成后也利用浓水进行补水,大大提高了水资源的利用率,同时浓水经处理后还用于绿化浇灌和厕所冲厕等,年节水量约10000立方米。
图1企业回用水示意图
三、景观湖水浇灌绿化
上海空间电源研究所室外取水点位主要用于绿化浇灌和路面降温,绿化面积约为35000平方米左右。日常绿化浇灌均取用景观湖(南湖、北湖、西湖)湖水,年节水量约2500立方米。
四、实施智慧节水
上海空间电源研究于2019年建设了能源(用水)管理平台。实现整个园区各大楼水耗自动采集分析(按天、月、季、年等生成各种报表),实现给水网络平衡监测,结合地理信息,给水网络监测系统展现各个监测点的用水数据,掌握用水动态。通过同年、同期、同一区域水耗对比,挖掘节水潜力,方便用水数据分析,实现精细化管理,杜绝浪费水现象。通过平台用水分析和报警,年堵漏量约2800立方米。
