0前言
不同工艺的碳足迹与处理厂的规模、实际工艺、设备选型等都直接相关,本研究不考虑处理规模因素的影响,计算单位质量(1Gg DM)污泥采用污泥浓缩+脱水+干化+焚烧+灰渣填埋技术路线时的碳排放量,并以CO2当量表示,考虑生物源排放、能源类排放和替代类排放。
1碳平衡分析
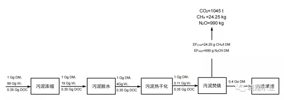
在此技术路线中,假设污泥经过带式浓缩、带式压滤脱水、流化床干燥后,污泥被送入焚烧炉。焚烧产生的灰渣采用填埋处置,产生的热用于加热焚烧系统。烟气将通过湿式烟气净化系统和选择性非催化降解组成的烟气净化系统得到净化。
图1 污泥浓缩+脱水+干化+焚烧+灰渣填埋工艺碳平衡示意图
2研究假设
本研究做如下假设:
①硫元素氧化率为100%;
②硫元素含量为1%;
③ 硫化物去除率为98%;
④ 污泥焚烧烟气净化系统采用半湿式烟气净化系统+SNCR+CaCO3脱硫工艺;
⑤污泥飞灰占干污泥总量的40%;
⑥填埋过程使用的能源未计入本研究。
3计算结果
如表1所示,污泥干化焚烧工艺的CO2排放当量为1154.3 tCO2/Gg干污泥。
表1 污泥浓缩+脱水+干化+焚烧+灰渣填埋工艺GHG排放量
4.CO2排放源分析
从各环节排放清单入手,对不同排放源进行讨论分析,本工艺CO2排放清单如图2所示。
图2 不同处理环节碳排放源分析
①生物源排放
• 焚烧环节:生物源排放主要包括焚烧环节产生的CO2、CH4、N2O,其排放量分为1140.2tCO2e、0.5tCO2e、和306.9tCO2e。国家发改委发布的《省级温室气体清单编制指南》(简称《清单》)中规定,只有废弃物中的矿物碳(如塑料、某些纺织物、橡胶、液体溶剂和废油)在焚化期间氧化过程产生的二氧化碳排放,被视为净排放,应当纳入清单总量中。废弃物中所含的生物质材料(如纸张、食品和木材废弃物)燃烧产生的二氧化碳排放,是生物成因的排放,不应当纳入清单总量中,应当作为信息项记录。本研究中污泥焚烧产生二氧化碳排放不纳入项目排放总量中,当不计入生物源排放时,焚烧环节可以产生碳汇-1531.0 t CO2e。
②能量源排放
能量源排放存在于整条技术路线的所有环节中,其排放总量为1332.9tCO2e,其中污泥干化环节所占比例最高,超过能量源排放总量的85%(如图3所示)。
• 浓缩环节:本研究假设采用带式浓缩机,其加药量非常少,CO2排放主要来自浓缩机运行时本身的电能消耗,其值为69.6 t CO2e。
• 脱水环节:为了提高污泥脱水效率,降低脱水能耗,一般会在脱水环节加入药剂进行调理,因此本研究在考虑电能消耗的同时还考虑了药剂制备所带来的能源消耗及间能耗,其值为56.6 t CO2e。
• 污泥干化:采用流化床干燥方式对污泥进行干化,干化过程所带来的CO2排放来自电能及天然气的消耗,当污泥的含水率由80%降至10%,碳排放为1140.2t CO2e。
• 焚烧环节:焚烧过程中CO2排放来自三个部分,第一部分来自焚烧过程中的助燃燃料,在本研究中污泥已通过干化环节将污泥的含水率降至10%,可以自持燃烧,因此第一部分不予计入;第二部分来自污泥焚烧烟气净化系统所带来的CO2排放,本研究中采用湿式烟气净化系统和SNCR对烟气进行净化;第三部分来自烟气脱硫所带来的CO2排放,本研究采用石灰法作为吸附剂。综上所述,焚烧环节CO2排放为66.5 t CO2e。
图3 不同环节能量源CO2排放所占比例
③替代类排放
• 焚烧环节:污泥焚烧把污泥的热值以热能的方式释放出来。污泥能量的利用率约为70%。如图4.8所示,其产生的碳汇总量为1531.0 t CO2e。
来源:城建水业
作者: 纪莎莎












